PLC应用实例:西门子200PLC在玻璃固化炉上的应用

2017-10-10 技成培训 技成培训

点击上方“ 技成培训 ”,选择“置顶公众号”

12万+工控人关注的微信平台技术分享、学习交流、工控视频

概述


此隧道玻璃固化炉利用红外线发热管的热辐射把表面固化原理,控制系统采用高精密的热电偶模块通过内部编程对陶瓷发热管进行控制,从而保证了温度的准确性。玻璃固化炉设备是太阳能玻璃深加工车间的中间一个很重要的环节,它起着承前启后的作用。在原片玻璃经过磨边及镀膜工序以后,需要经过固化炉的初步加热,对玻璃镀膜进行加热固化,温度加热到200℃左右后冷却。然后进入钢化炉内进行进一步加热达到700多摄氏度,急速冷却后形成钢化玻璃。而后经此处理清洗后的玻璃直接打包成为成品。根据公司太阳能项目实际需要,利用现有的一些电气元器件,对原设备厂家为杭州捷凌机械设备有限公司的固化炉进行了电气改造。在原有控制的基础上,改进了变频器的调速控制方式、引入了传动速度反馈系统,并增加了辊道运转异常的检测系统。在实际应用当中效果明显。

玻璃固化炉加热控制


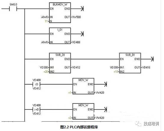
固化炉加热系统采用红外电加热管进行加热。从加热本身来看,采用接触器控制和采用固态继电器控制均可。但结合工程实际以及工艺要求,要求加热到达设定温度后自动停止,低于设定温度后自动启动,且启动停止比较频繁,电流较大。根据以上特点,固化炉加热采取固态继电器控制加热方式进行加热。固态继电器是一种由固态电子元件组成的无触点式开关元件。它可以利用弱电信号控制大电流负载,进行无触点接通或断开,具有很高的稳定性、可靠性和较长的使用寿命,非常适合于电阻性加热负载。固化炉的加热温度通过热电偶进行测量,然后反馈给PLC热电偶模块,通过PLC内部运算比较,根据设定值来对炉体内的温度进行自动调节,以达到设定温度。固态继电器接线图如图2.1,PLC内部运算比较程序如图2.2。


图2.1固态继电器接线图




主传动系统调速控制及编码反馈


主传动系统调速通过西门子MM440变频器来进行调速。西门子MM440变频器具有易于安装、参数设置和调试,支持模拟量输入和输出,支持RS485通讯,能够很好和西门子系列PLC进行通讯控制。根据固化炉现有的设备及改造的实际情况,采取变频器与PLC通过通讯控制方式进行速度调节,从而节省许多PLC的输入输出I/O点,变频器与PLC之间仅通过两根线就可以完成所有启动停止,加速减速,速度的设定工作,节省了空间和资源。另根据现有设备的基础上在不增加设备的基础上,根据MM440变频器自身所带的编码器模块,每个传动电机均安装编码器作为速度反馈,编码器采用欧姆龙PNP增量型脉冲编码器。变频器与西门子PLC进行RS485 USS自由口通讯时,必须设定变频的地址,且地址最大不超过31,PLC默认地址为2,设置变频器与PLC的通讯波特率以及硬件报警,启动信号的设置。变频器参数设置如下如表所示。如图3.1变频器框图所示,端子28、29与PLC通讯口连线进行RS485通讯。

通讯端子28/29

变频器参数代码设定值参数意义
P0304380电动机额定电压
P03054.5电动机额定电流
P03072.2电动机额定功率
P07005命令源为通讯控制
P10800电动机最小频率
P108250电动机最大频率
P11203加速时间
P11213减速时间
P13000线性V/F控制
P13005通过COM链路的USS 设定
P20107USS 波特率为19200波特
P20113USS 地址为3
P20122USS PZD的长度
P2013127USS PKW的长度


图3.1 变频器框图

PLC控制程序的编写分析、加热控制及热电偶模块的应用

电气控制部分是基于PLC控制,其中主要是通过PLC控制变频器调速、炉体加热的自动调节及冷却风机的顺序启动等。PLC控制部分主要是通过USS 485通讯控制变频器对主传动调速以及起停控制,根据热电偶反馈过来的模拟量,对此模拟量进行内部运算处理之后,与触摸屏设定的温度预定值之间进行比较,通过比较值对固态继电器的启停进行控制,从而控制现场固化炉的炉体加热温度,其中最重要的一点是,在进行比较时,要为比较值设置一定的余量,即有一个温度的误差上限、下限,否则,温度在到达设定值之时,会来回跳动,导致固态继电器大电流负荷的频繁启动停止,不利于固态继电器的长期使用。比较选择程序见图4.1。PLC程序根据各个控制环节,分别编写子程序,包括温度控制子程序、变频器控制子程序、电机控制子程序然后在主程序之中调用各个子程序,从而达到控制的目的。如图4.2。


图4.1 温度设定上、下限比较程序


图4.2 子程序在主程序中的调用


4.1 PLC通过与变频器通讯,读取变频器的编码器反馈信号,从而得出传动的实际速度值,读取变频器内部编码器的速度值程序如图4.3所示。热电偶采用两线制热电偶测温元件,直接通过屏蔽线连接到PLC的热电偶模块上。采用西门西热电偶模块具有结构简单,便于接线和控制,但也有其存在的诸多缺点,比如由于热电偶集中于PLC热电偶模块上,导致现场到控制柜的电缆较多且容易受到来自其他电缆等设备的干扰,但节省一部分资金;另外根据此类情况,可选择泓格系列I7018热电偶模块,此模块可分布在使用设备的现场,方便接线和控制且可以避免由于长距离的电缆走线导致的信号衰减和干扰。I7018热电偶模块具有结构简单,通过RS485通讯可直接与PLC通讯,将采集的热电偶信号反馈给PLC。但考虑的现有西门子的热电偶模块Em231,本着节省资源的原则,最终沿用原来的设备控制温度。




图4.3 PLC变频器内部编码器的速度值程序

结论


本文结合实际工程应用案例详细介绍了玻璃固化炉电气控制系统。分析了固化炉的加热方式的选择,温度测量控制单元的使用及选择分析,触摸屏组态程序的修改及改造总结分析。本文探讨的内容具有一定的实用性,结构简单可靠,温度控制灵活,易于操作和控制,可直接借鉴用于实际的玻璃固化炉生产设备,具有一定的借鉴和实用价。

来源:技成学员Lillian




值得分享朋友圈的好资料!

点击阅读原文学习电工、plc、变频伺服、数控机器人等知识